您好,欢迎进入广东凯盾流体传动科技有限公司官方网站!

您的位置: 首页» 打钉机液压系统特点及工作原理
木托盘是现代物流业中的重要器具。在其传统加工工艺过程中,要历经木板烘干、锯裁、压料、刨料等工序,人工拼装板条,用卷钉枪将钉子打进木板后固定,然后再放一层板,再次用卷钉枪将木板钉好,如此反复,直至木托盘成型。目前大部分企业开始使用半自动打钉机,以实现打钉工艺的机械化,降低劳动强度并提高生产效率。
如图 8-10 所示,液压传动的打钉机主要由摇钉机构、导钉机构、扶钉机构和打钉机构等部分组成,打钉机工作时,首先将所用的钉子倒入摇钉盒内,摇钉机构将钉子摇到导钉槽至导钉装置,然后通过拨钉片把钉子拨到漏钉管内进入导钉管,钉子至扶钉盒,由液压缸提供动力的打钉装置(含撞针、拉杆和立柱等)将钉子打入木板内。液压缸的活塞杆与撞针装置固定一起,拉杆将撞针装置和扶钉装置连起来。液压缸的活塞向下运动时,撞针装置也向下运动,拉杆上的弹簧受压带动扶钉装置向下运动。当扶钉盒和木板相撞时。扶钉装置和拉杆停止运动,撞针克服弹簧力仍向下运动,将钉子打入木板。完成打钉工作之后,活塞杆带动撞针装置、扶钉盒装置、拉杆向上运动,回到最初的位置。

1—斜板 2—摇钉盒 3—导钉管; 4—机架 5—中横梁 6—木板 7—撞针 8—扶钉盒 9—弹簧 10—拉杆 11—液压缸
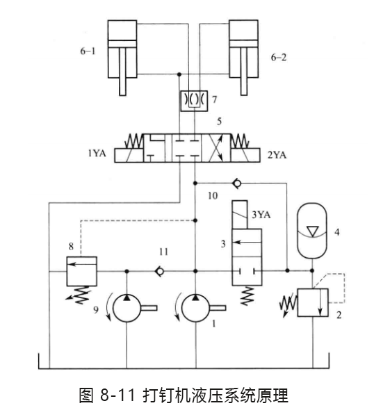
液压系统原理
机器的液压系统原理如图8-11所示。系统的油源为高低压双泵1和9,其压力分别由溢流阀2 和卸荷阀8设定,高低压隔离由单向阀11控制。系统的执行元件为两个并联的液压缸6,其运动方向由三位四通电磁换向阀5控制,其同步动作由同步阀7控制。蓄能器4作为系统的辅助动力源,在低压泵9供油,使液压缸 6快速下行时蓄能,在缸阻力增大时与高压泵1一并给系统供油。单向阀10和二位二通电磁换向阀3分别提供蓄能器4 的蓄能进油通道和排油通道。

1—高压泵 2-溢流阀 3—二位二通电磁换向阀 4—蓄能器 5—三位四通电磁换向阀 6—液压缸 7—同步阀 8—卸荷阀 9—低压泵 10,11—单向阀
工作原理
系统工作时,首先启动低压泵9,电磁铁1YA通电使换向阀5切换至左位,泵9的压力油经单向阀11、阀5和同步阀7进入缸 6的无杆腔,有杆腔的油液经阀5的左位 Y 型机能与泵9的压力油汇合形成差动连接,缸6的活塞杆快速向下运动,同时压力油经单向阀10挤入蓄能器 4储能。系统压力随着木板给缸的阻力的增大而增大,当压力达到卸荷阀8 的设定值时开启,泵9 卸荷。
接着,电磁铁3YA通电使二位二通电磁换向阀3切换至上位,再启动高压泵1,泵1 和蓄能器4 共同向缸 6提供压力油,活塞继续向下运动,克服木板的阻力,将钉子打入木板。
最后,电磁铁2YA通电使换向阀5切换至右位,液压泵的压力油经阀5进入缸 6的有杆腔,无杆腔回油经阀7和阀5排至油箱,活塞向上运动,离开扶钉装置,从而完成打钉工作。

液压系统特点
①液压系统采用高低压泵组合供油,以满足先下后上运动的打钉动作以及向下运动阻力越来越大的工况要求。
②初始动作木板阻力较小时,液压缸由低压泵供油,并差动连接和蓄能器蓄能;后期运动阻力较大时,低压泵卸荷,高压泵与蓄能器联合供油。能量利用合理,经济性好。
③该打钉机利用液压缸的冲击力将钉子压人木板,速度快,大约1s/次,而且钉子钉入木板后的深度相同;通过打钉座可将多枚钢钉子均匀快速钉入木板, 无偏钉。漏钉,生产效率高,木托盘的成型质量好。
